Wpisz kilka słów, aby znaleźć treść eg:
fuse,arrestor,00110115 technical...
Najnowsze wyszukiwania
Skontaktuj się z nami

Utility-scale Battery storage system

Battery storage system is a system of serial and parallel-connected battery cells. In a battery rack are serial-connected battery modules and in battery array are parallel-connected battery racks. Battery racks are usually containerized and electrically combined inside d.c. combiner boxes, protected with fuse-links. Battery containers are then connected to the battery inverter, electically combined in an inverter d.c. combiner box protected with fuse-links.

Anže Jerman
Product manager  

Battery storage system is a customized system, which means rated voltage, capacity and discharge rate are projected according to the customer requirements. Depend on project requirements correct fuse-links should be used. The following document is prepared for the explanation of important parameters which should be considered for battery storage protection. 

Figure 1: Battery storage system architecture

BSS1 (1)

The example of a battery storage system

Connection topology and used values are just informative to show an example.

Battery system: 
No. of parallel arrays2
Rated voltage d.c.1500V
Rated current2x400A
Rated power1,2 MW
Capacity600kWh
 
 
 

 

Figure 2: Topology of 1,2 MW battery storage system

BBS2

 

Resistance of a battery system

One of the most important parameter is the resistance of a battery cell. The range of resistance is between 0,5 to 10 mΩ per cell. Depends on the resistance of a battery cell prospective short‑circuit current can be calculated. Prospective short‑circuit current depends on the resistance of the battery cell and the resistance of connection conductors. In the worst-case scenario should be taken just the resistance of a battery cell.

Battery Cell: 
Rated voltage d.c.3,7V
Capacity2500mA
Discharging rate2C
Resistance10mΩ
 
 
BBS3

Prospective short-circuit current

Prospective short-circuit current is calculated from Ohm's law. In the equation should be used a rated voltage of battery system and resistance of battery system depends on the location of a short-circuit. In basic, there are two possible locations of short-circuit current, inside battery racks and battery arrays.BBS4_2

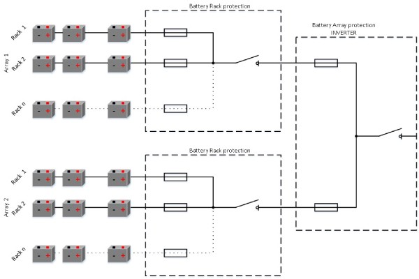
Battery Rack protection

Battery racks are electrically combined in d.c. combiner boxes. In case of fault inside of a battery rack, a short‑circuit current will be the sum of a battery rack currents in the fault array. Battery racks are protected with fuse-links dimensioned according to the nominal current of a battery rack. The breaking capacity of fuse-links should be higher than the sum of prospective short-circuit currents of each battery rack in a battery array.

Battery Rack: 
NO. of serial modules31
Rated voltage d.c.1500V
Rated current50A
Rated power75kW
Capacity37,5kWh
Discharging rate2C
Resistance403mΩ
Prospective short-circuit current3700A
 

 

 

 

Prospective breaking capacity of a battery rack protection: 

BBS_formula

 

Figure 5: Short-circuit current inside battery rack

BBS_new

BBS_tabela

Battery Array protection

Battery arrays are electrically combined in an inverter d.c. combiner box. In case of fault inside of a battery array, the short‑circuit current will be the sum of battery array currents. Battery arrays are protected with fuse-links dimensioned according to the nominal current of a battery array. The breaking capacity of fuse-links should be higher than the sum of prospective short-circuit currents of each battery array in a battery system. Reliable protection on a battery array level could be provided with several separated fuse-links, parallel-connected on the d.c. busbar.

 

 

Battery Array: 
No. of parallel racks8
Rated voltage d.c.1500V
Rated current400A
Rated power 600kW
Capacity300kWh
Discharging rate2C
Resistance 50,4mΩ
Prospective short-circuit current29.800A
 

 

 

 

Prospective breaking capacity of a battery array protection: 

BBS_formula2

BBS7

 

Conclusions

Because of the architecture of a Battery storage system, battery racks and arrays should be protected against damages in case of short-circuit current. This document shows the importance of high-level breaking capacity which could be reached protected with fuse links. With the development of battery cells, the resistance of cells is even lower. Because of that, a high-level breaking capacity of the protection device is required.The document shows that the correct architecture of a Battery storage system could avoid unwanted scenarios which could provide unwanted damages in the system.

 

 

 

 

 

 

Twój koszyk jest pusty.